Паровой котел КП-1,6

Паропроизводительность: 1,6 т/ч
Тепловая мощность: 1,04 МВт

Параметры пара:
  • рабочее давление: 0,6/0,9МПа
  • маx температура на выходе: 164/179ºС

КПД (по результатам испытаний):
  • на газовом топливе: 93,5%
  • на жидком топливе: 93,0%

Отличительные преимущества:
  • высокая эксплуатационная готовность и надежность
  • быстрая окупаемость
  • быстрый монтаж и удобное обслуживание
  • оснащается системой контроля и управления (СКУ) и системой автоматизированного управления технологическими процессами (АСУ ТП) в режиме реального времени
  • гарантийное сервисное обслуживание
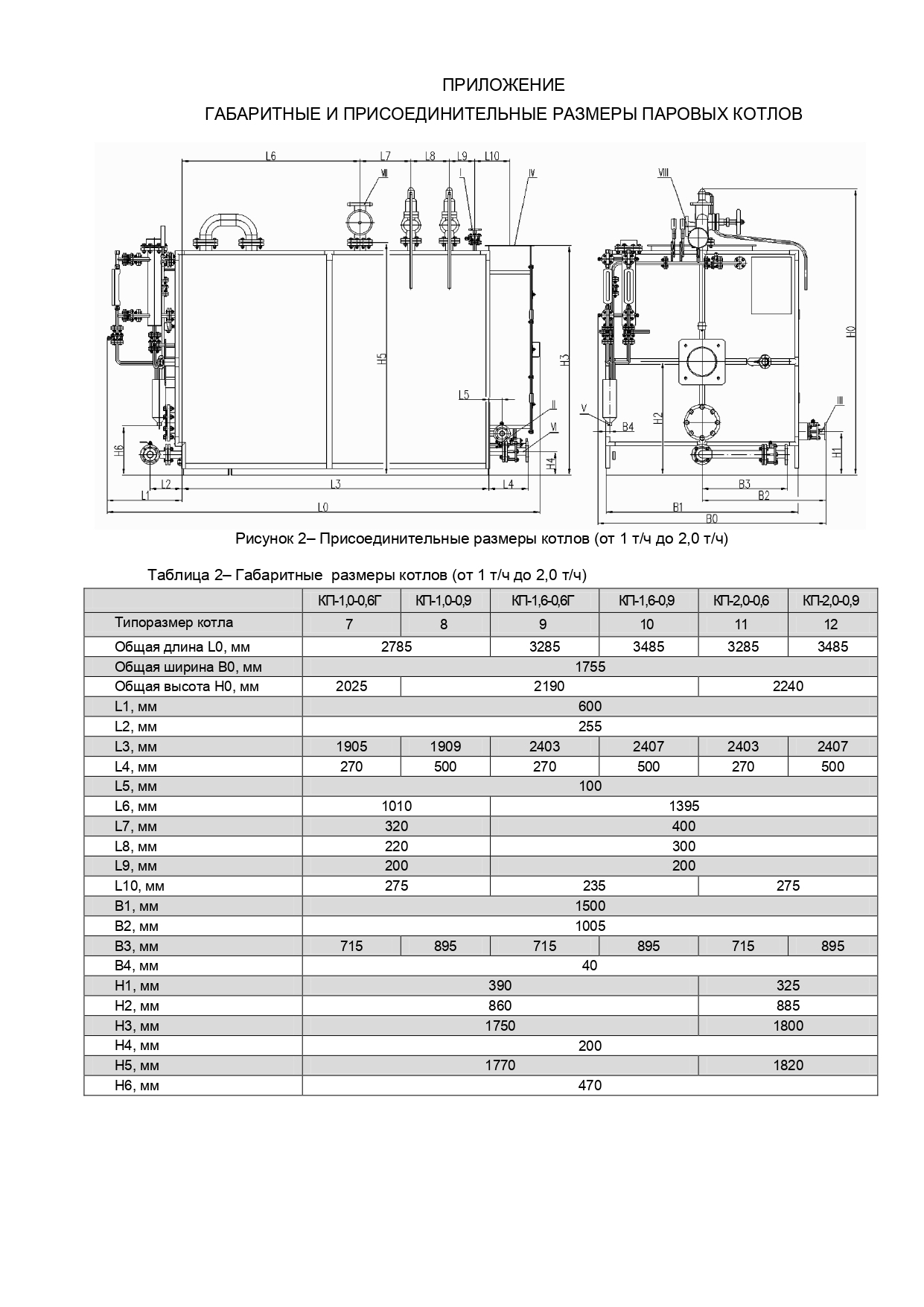
Габаритные и присоединительные размеры котлов КП-1,0; КП-1,6; КП-2,0
Комплектация
Подбор и установка горелки
Технические характеристики паровых котлов

Габаритные и присоединительные размеры котлов КП-1,0; КП-1,6; КП-2,0

Комплектация

Стандартная комплектация:
  • котел паровой;
  • тепловая изоляция
  • главный паровой клапан
  • установленный комплект арматуры дренажного контура
  • установленный комплект арматуры питательного контура • два указателя уровня прямого действия с фланцевыми подключениями, со сливными и отсечными кранами
  • два предохранительных пружинных клапана
  • манометр показывающий
  • датчик давления
  • группа автоматической регулировки уровня воды
  • встроенный утилизатор дымовых газов (для котлов КП-4,0…КП-10);
  • комплект автоматики котла (при комплектации горелкой пр-ва ОАО «ГСКБ» входит в состав автоматики горелки)

Опционально:
  • утилизатор дымовых газов (для котлов КП-0,3…КП-2,5);
  • горелка, с необходимыми приборами автоматики;
  • система верхней автоматической продувки по солесодержанию;
  • система нижней автоматической продувки по шламу

Подбор и установка горелки

Технические характеристики паровых котлов

Made on
Tilda