Водогрейный котел (газовое/жидкое топливо) - 0,36

Номинальная теплопроизводительность — 0,36 МВт

Расход топлива, не более:
  • газ (Q=8000 ккал/м3) – 42,1 м3/ч
  • жидкое топливо (Q=9800 ккал/кг) – 35,1 кг/ч

Температура воды:
  • минимальная на входе — 70ºС
  • максимальная на выходе — 95/115ºС

Рабочее давление — 0,4/0,6 МПа

КПД (по результатам испытаний):
  • на газовом топливе — 94%
  • на жидком топливе — 93,5%

Отличительные преимущества:
  • высокая эксплуатационная готовность и надежность
  • быстрая окупаемость
  • быстрый монтаж и удобное обслуживание
  • оснащается системой контроля и управления (СКУ) и системой автоматизированного управления технологическими процессами (АСУ ТП) в режиме реального времени
  • гарантийное сервисное обслуживание
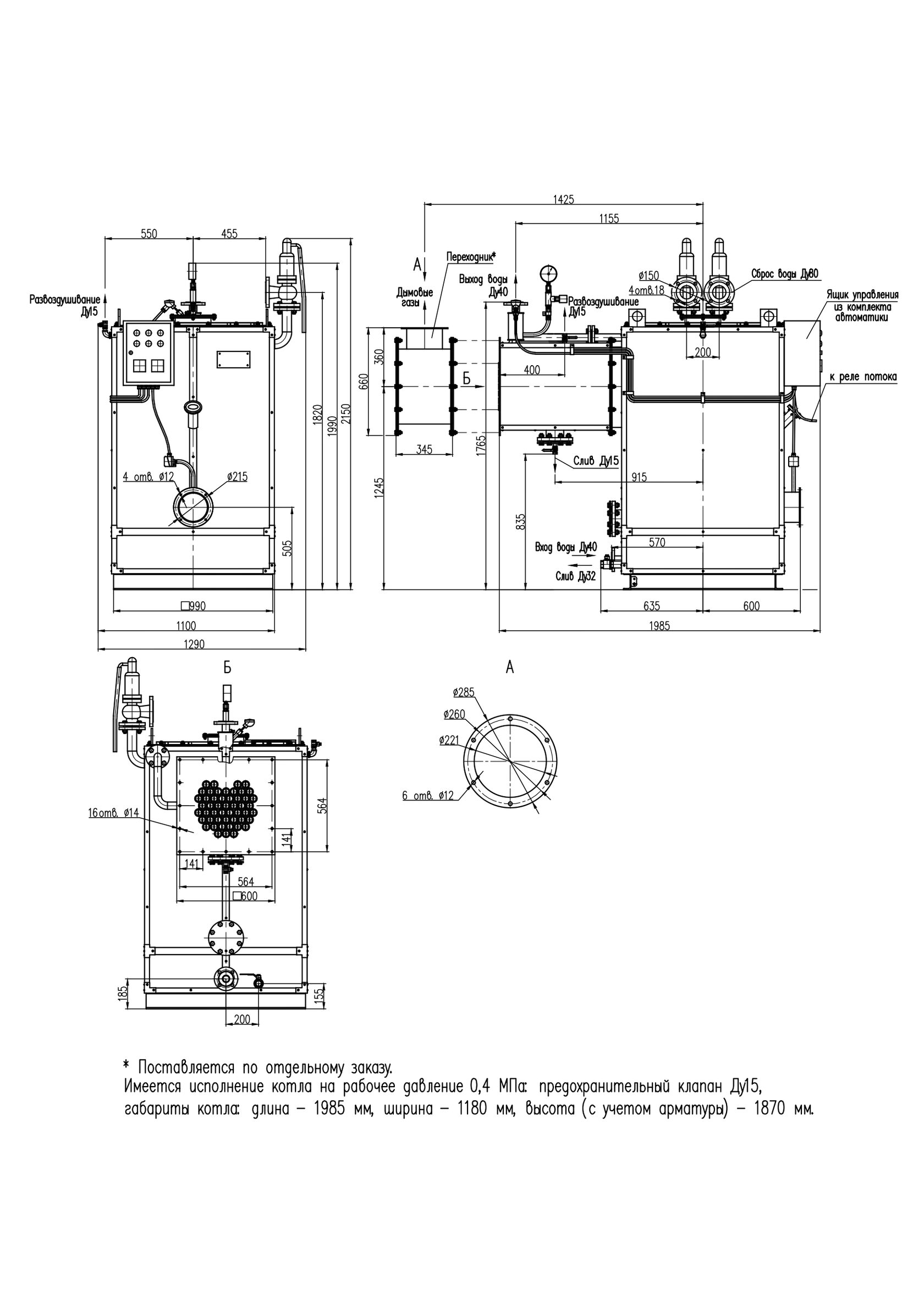
Габаритные и присоединительные размеры котла КВ-0,36
Технические характеристики КВ-0,12; КВ-0,25; КВ-0,36

Габаритные и присоединительные размеры котла КВ-0,36

Технические характеристики КВ-0,12; КВ-0,25; КВ-0,36

Made on
Tilda